公司動態
佛山水泵廠淺析常用真空系統的組成與安裝
從日常生活用電燈泡的制造,到宇航模擬艙的實驗,所有真空工程中的應用設備。都是通過真空系統實現的。不同的真空應用設備,所用的真空系統是不完全一樣的,但其基本組成是類似的。下圖給出了一套典型高真空系統簡圖。佛山水泵廠從圖中可以看出,一套較完善的真空系統,應該由下列元件組成。
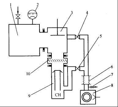
高真空抽氣系統簡圖

1-被抽容器;2-真空測量規管;3-主閥;4-預真空管道閥.5-前級管道閥.
6-軟連接管道;7-放氣閥;8-前級泵; 9-主泵(油擴散泵);10-水冷障板
①被抽容器 在具體真空應用設備上統稱為真空室,沒有真空室則不能組成真空系統,只能稱為真空機組。
②抽氣設備 各種類型真空泵.
③測量裝置 各種類型真空測量儀器。
④其他元件 真空管道、閥門、捕集器、法蘭、接頭、波紋管、貯氣罐、除塵器、繼電器等。
根據不同的工藝需要,采用不同的上述各種真空元件.組成具體實用的真空系統。


